cquisuila

Membres Actifs
  • Compteur de messages

    276
  • Inscription

  • Dernière visite

  • Jours gagnés

    7

Tout ce qui a été posté par cquisuila

  1. Je le redis aussi: mon phénomène de chauffe se ressentait voiture non roulante.... aujourd'hui avec le nouveau je n'ai plus le souci et on le voit aussi quand on passe la main dans le compartiment moteur<< rien à voir depuis ce changement ! j'ai aussi mesuré les températures et tu verrais les faisceaux de l'ancien....
  2. mon problème de chauffe moteur est semble t il résolu !!!🙂 il s'agissait du radiateur je l'avais testé et l'eau s'écoulait pourtant mais pas assez lorsqu'un spécialiste des radiateurs m'a changé le corps j'ai pu constater que l'ancien était largement bouché (3 flux) le passage de l'eau ne se faisant que de façon très limitée, voire carrément pas, l'eau ne pouvait circuler à travers le radiateur et donc le moteur ne pouvait se refroidir, malgré le ventilateur depuis que j'ai installé le nouveau radiateur refait avec un nouveau corps c'est nickel !! cela m'a couté 700 € MAIS CELA VALAIT LE COUP ! et puis c'est un artisan qui travaille à l'ancienne avec laiton et métal il a nettoyé aussi les cotés où passe l'huile de boite, changé le robinet en bas du radiateur, repeint... Merci ARM à mont de marsan tel 0558756564
  3. ici la version américaine confirmant le schéma de montage ! https://forums.aaca.org/topic/405442-conversion-sealed-beams-to-h4/#comment-2598723
  4. Je me doutais ils sont quand même pragmatiques heureusement
  5. et au CT as tu eu des soucis pour celà ?
  6. Exactement comme moi Donc à priori le schéma ci avant devrait résoudre notre souci Pour les feux de position sur la riviera ils sont de chaque côté J,ai monté dans ces petits phares une ampoule clignotant orange pour séparer les feux de position des clignotants Merci à toi pour ta collaboration
  7. Je remarque tt de même que lorsque deville parle,de suite, flyer intervient C bien comique vous êtes peut être jumeaux
  8. Oui en effet dessin vite fait avec in version des 2 derniers ronds Ça ne t,arrive jamais ? En plus n,importe qui aurait compris Ne me prends pas trop pour un abruti qd même.... Pour les 4 h4 Ce ne sera pas celà Juste 2 h4 et 2 equiv h1
  9. tu es toujours aussi agréable dans tes commentaires en fait ta solution H1 est impossible au ct avec des phares H4 (marqué dessus) si il est pointilleux... et mettre une ampoule à une connection H1 tte seule (ampoule à un seul fil) sur un emplacement qui est fait pour 3 est bizarre , tu l'avoueras la configuration affichée correspond exactement à ma buick riviera 1966,avec ces couleurs de fils GM ORIGINALES et c'est issu d'un professionnel ; je n'ai rien dessiné du tout tu parles aussi de retirer un fil (tu évoques 3 fils) alors qu'il n'y a que 2 fils sur les feux de route (phare int) = masse et route ces 2 phares int ne s'allument sur mon véhicule qu'en high beam (feu de route ou plein phares) ce qui fait 2 phares ext qui s'allument en croisement et 4 phares (int et ext) qui s'allument en feux de route si l'on ne connecte pas une ampoule h4 totalement il n'y a aucun problème à partir du moment ou les feux de route fonctionnent correctement; ce n'est pas du bricolage comme tu le sous-entends pour les "2 poles non centrés au milieu des 4 phares" je ne comprends pas non plus l'ampoule H4 est parfaitement centrée dans son logement H4 sur chaque phare avec son caoutchouc anti rentrée d'eau bien en place
  10. H1 oui sauf que ce n'est pas du tout adaptable au connecteur et au phare la tordre un peu est plus simple 4 ampoules 4 connecteurs= 4 H4 (dont 2 "avortés")
  11. si je tords la cosse de l'ampoule H4 OU la supprime ça passe donc le schéma ci dessus pourrait aller ?
  12. comme çà ?? LE SOUCI dans ce schéma avec mes couleurs d'origine GM (super!), c'est que j'ai toujours le connecteur 2 cosses alors que j'ai désormais que des H4 et mon second phare interieur qui ne s'allume qu'en plein phares bien sur n'est pas un H7 qui de plus n'est pas adaptable à un phare H4;) A moins que je coupe la fiche metal horizontale en trop de mon ampoule H4....;)
  13. le relais est à faire juste sur ces 2 phares intérieurs ? DONC un relais pour le gauche int et un pour droit int ?
  14. 5 ans après je rouvre le sujet....lol sur ma buick riviera 1966 j'ai le phare exterieur avec connecteur 3 fils et le phare intérieur avec connecteur 2 fils 1 filament (feux de route) faut il ce fameux kit de conversion ? j'ai mis de nouveaux globes à H4 sur le phare ext c'est le même connecteur qui va sur mon nouveau globe par contre sur le phare int j'ai un connecteur 2 fils...
  15. CES photos figurent autres que ma riviera malheureusement ici la différence entre les modeles :
  16. A priori c'est le regulateur posé sur ces vis qui fait masse
  17. eh oui c'est le mien le fil noir est un fil antiparasite à priori pas trop nécessaire selon forum aaca US mais c'est vrai qu'il fait masse également le condensateur à coté était dessoudé à l'époque (on le voit à coté sur l'image) le fil rouge va vers junction block + le fil jaune va vers ignition neiman le fil bleu vers alternateur pin F
  18. ok super information !!!! je regarderai celà aussi
  19. je vais faire le test sur l'alternateur (vu avec forum aaca us) deconnecter alternateur du systeme mesurer pont entre pin f (qui va vers le regul) et +bat sur l'alternateur ca devrait sortir environ 13.5v mais bon...l'alternateur est neuf... PAR CONTRE j'en suis à mon troisième regul....c'est sensible cette petite bete
  20. cquisuila

    Riviera 1967

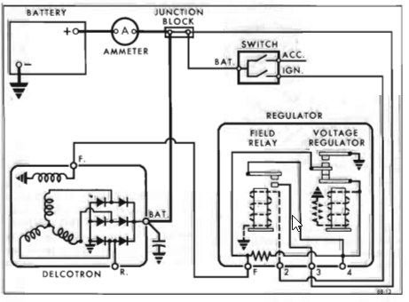
    voici ton schéma original alternateur /regulateur si cela peut aider à trouver la panne ou le court-circuit...
  21. et maintenant ca ne charge plus !🥵 mon regulateur a peut être chauffé avec ce moteur trop chaud....grrrrr comment le tester SVP ? J'en suis dejà à mon 3eme....
  22. cquisuila

    Riviera 1967

    5.6 v ? EST CE suffisant ? avis aux spécialistes... SINON j'ai vu que tu avais remonté ton ancien allumage. Est il en bon état (condeNsateur, rupteur, BOBINE)? ici étape par étape https://www.largus.fr/forum-auto/panne-auto-mecanique-et-entretien/jeep/laredo/panne-electronique-pas-d-etincelle-a-la-bougie/286564-805-electronique.html?id=286564&p=3
  23. cquisuila

    Riviera 1967

    sic j'ai un peu le même souci avec la mienne tjrs des petits probs....chauffe....electricité avec sur tension aux phares quand il sont en plein phares...mon regul voltage encore en rade je pense... JE desespere un peu de la faire rouler vraiment un jour.... je l'ai depuis....12/2020
  24. cquisuila

    Riviera 1967

    des nouvelles ?