-
Compteur de messages
20 -
Inscription
-
Dernière visite
-
Jours gagnés
1
Type de contenu
Profils
Forums
Store
Tout ce qui a été posté par F150-302ci
-
C'est exact (j'ai pris la référence sur l'étiquette de l'ancien) et en plus on en trouve d'occasion re-manufacturé à tout les prix (jusqu'à 500€ !).
-
Bonjour à tous, Voici la suite de mon problème de code 18. Après avoir observé que les 3 trois condensateurs et une résistance semblaient défaillants sur mon calculateur (1x63V 10microF,2x16V 47microF et 1xrésistance 200 Ohms), j'en ai acheté un nouveau pas trop cher sur Rockauto (108€ livraison et droit de douane compris). Je l'ai monté et ce matin j'ai refait un test KOER en ayant bien pris soin d'appliquer la procédure d'effacement des codes en mémoire. Et là, plus aucune erreur, ni le code 18, ni le code 25 (cliquetis non détecté). J'ai aussi utilisé la lampe stroboscopique pour vérifier calage de l'avance à l'allumage de 10° sans la consigne du calculateur puis l'avance à l'allumage autour de 20° lorsque l'on augmente le régime moteur. Donc si je peux donner un petit conseil en cas de code 18 KOER, commencez par vérifier votre calculateur car c'est simple à démonter (dans mon cas sur un F150 de 1990) et à vérifier. J'espère que cela pourra aider quelqu'un.
-
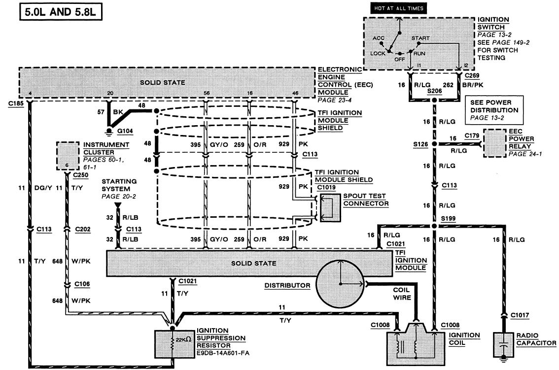
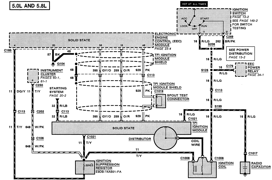
Bonjour à tous, Après avoir testé les connexions depuis le calculateur, tout me parait conforme. J'ai utilisé le schéma suivant pour faire les tests : Par contre en ouvrant le calculateur, j'ai constaté que les 3 condensateurs bleus (1 de 63V 10microF et 2 de 16V 47microF) avaient coulé et que l'une des résistances était explosée. J'ai commandé un nouveau calculateur (pas trop cher 100€) même si je vais quand même réparer l'ancien. J'espère que cela va résoudre le problème. Je vous dirai si le nouveau calculateur a résolu le problème. En tout cas, c'est un problème récurrent sur ces calculateurs Ford https://www.youtube.com/watch?v=RUhvuCwVIl4. Il me reste une incertitude sur la valeur de la résistance qui a éclaté. Je pense que c'est du 200 ohm. Suite au prochain numéro !
-
Bonjour, Désolé mais cela se passe où les présentations ?
-
Merci. J'ai déjà testé ce "jumper" : sans = calage de base (-10°), avec = c'est le calculateur qui donne la consigne. C'est à ce niveau que mon voltage (signal carré) devrait être beaucoup plus élevé à ce que je crois.
-
Bonjour, J'ai un Ford F150 EFI V8 de 1991 et l'avance à l'allumage piloté par le calculateur ne fonctionne pas. Lors du test moteur en marche à chaud (KOER), j'ai un code d'erreur 18 (Circuit SPOUT ouvert). C'est la consigne d'avance à l'allumage provenant du calculateur jusqu'au module TFI fixé sur le distributeur. J'ai changé le module TFI, la bobine. J'ai testé la continuité du circuit SPOUT. C'est OK. Le moteur marche bien. Pas de problème au ralenti, ni en marche normal mais j'aimerais me débarrasser de ce code et faire fonctionner normalement cette avance à l'allumage contrôlée par le calculateur. Lors de mes tests de tension (moteur en marche à chaud et à haut régime) le voltage de circuit SPOUT en sortie du calculateur est seulement de 0.6 V AC. Je pense que je devrais avoir un signal carré d'au moins 8 à 14V AC. Je ne vois que la solution du changement du calculateur mais c'est une dépense non négligeable. Pensez-vous à une autre solution un autre test à faire ? Merci.
-
Merci Phil pour l'info. Effectivement j'ai prévu de tout enlever car j'ai les outils adaptés et cela devrait faire baisser la note. Je vais suivre tes conseils et contacter la carrosserie AD. Merci
-
Bonjour à tous, Depuis plusieurs mois, je cherche à obtenir des devis de peinture sur mon F150 XLT Lariat regular cab short bed de 1991. Entre ceux qui ne répondent pas et ceux qui font des devis entre 12 000 et 15 000 € HT, j'aimerai savoir quelle est la fourchette de prix raisonnable pour un peinture complète bi-tons sur sur type de véhicule. Je précise que je ne souhaite pas un état concours et que la carrosserie n'est ni rouillée, ni bosselée (quelques impacts masticables). Autre précision, je ne veux pas l'intérieur de la cabine. Quelqu'un à déjà fait une peinture complète sur ce type de véhicule ? voici un exemple du rendu que j'espère obtenir : Merci
-
Merci à tous, Effectivement faire le niveau à chaud cela change tout. 🤩 Pour ce lundi, je n'ai plus eu de glissement en côte, j'espère que cela va durer. Si quelqu'un connait un fournisseur de jauge qu'on arrive à lire je suis preneur !
-
Merci à tous, J'ai fait le niveau à chaud (c'est bien difficile de détecter le niveau) et j'ai bien l'impression qu'il en manquait. J'ai rajouté un bon 1/2 litre. Je verrai ce lundi si cela arrange les choses. J'en ai profité pour vérifier la température de l'ATF au niveau de tubes de sortie de boite vers le circuit de refroidissement et j'ai autour de 95 °C. C'est pas trop élevé ?
-
J'ai vérifié le niveau d'huile à froid. C'est ok. L'huile est neuve et conforme (ESP-M2C154-A). Pour les joints, j'ai remplacé un joint téflon pincé au remontage par un joint métal fourni dans le pack de révision. C'est une pièce où il y avait 2 joints téflon. Maintenant il y a un joint téflon et un en métal. Le pack transgo semble adapté. Rien d'extraordinaire (https://transgo.com/product-details/e4od-hd2/ ). Je leur ferai un message. On ne sait jamais. En tout cas toutes les vitesses passent bien au même régime qu'avant. Si c'est un problème au niveau d'un piston du corps de valves ou de l’accumulateur, j'aimerais bien savoir quel piston est impliqué. Une idée ? J'espère ne pas avoir à tout démonter😭
-
Bonjour, C'est plutôt progressif mais j'ai du mal à répondre car quand je suis dans un bouchon en pente et qu'il faut repartir, j’accélère pas mal et les pneus glissent pour éviter d'emboutir la voiture de derrière. Le couple n'arrive pas tout de suite. Quand je fais des essais sur ma place de parking (un peu en descente) le couple reviens progressivement à l'accélération. J'espère que cela peut aider et merci.
-
Merci à tous. merci pour les liens. kyril31 : pour la pression je teste ce week-end. merci pour FLYER34 : convertisseur est d'origine et j'ai mesuré la température d'huile au niveau du carter après 35km et cela montait à 62°C. J'ai purgé le circuit du radiateur de boite aussi. Pas d'obstruction. Phil : c'est la boite d'origine (188 000 miles). La boite fonctionnait mise à part des passages de vitesse très brutales (1-2,2-3) ce qui m'a amené à vouloir la réviser. Refaite avant : je ne sais pas mais aucun signalement dans l'historique carfax. Ce glissement à chaud et à l’arrêt ne le faisait pas avant.
-
Bonjour à tous, Sur mon Ford F150 de 1991 2WD essence 302ci, j'ai un problème de boite automatique sur une E4OD de 91. A chaud, lorsque que je suis arrêté en pente si je lache les freins pour repartir le pickup recule (il n'y a plus blocage). Il est en roue libre. Je dois accélérer franchement pour avoir du couple et repartir vers l'avant. En arrivant chez moi pour me garder (légèrement en pente). Je m'arrête puis je donne de petits coup d'accélérateur et le pickup perd du couple puis recule de part la pente. Il reprend du couple si j’accélère plus franchement que de normal. Dans les bouchons, sur une pente, c'est un comportement dangereux. Si je ne fais attention je peux emboutir la voiture derrière. J'ai refait entièrement ma boite E4OD de 91 cet été suivant les tutos de Transmission Bench ( https://www.youtube.com/watch?v=0rCGSbHJObQ et http://transmissionbench.com ) et de Marschall Sanders (https://www.youtube.com/watch?v=Z2VwMZvwVNE). J'ai utilisé le kit de réfection DELUXE SUPER KIT de Transmission bench (http://www.transmissionbench.com/E4OD4R100parts.html). J'ai mis le kit de reprogrammation de Transgo HP-2 (https://transgo.com/product-details/e4od-hd2/). J'ai testé le pack de solénoïdes, j'ai changé le capteur de position MPLS et le capteur RABS sur l'essieu arrière. Le filtre est neuf et l'huile ATF aussi et à niveau. Je vais prochainement tester les différentes pressions d'huile mais déjà avez-vous des pistes pour résoudre ce problème de décrochage de couple à chaud. Merci pour votre aide.
-
Problème boite de vitesse EO4D passage 1er 2nd brutal
F150-302ci a posté un sujet dans Mécanique Générale
Bonjour à tous, J'ai un Ford F150 1991 EFI 302ci avec une boite auto EO4D. J'ai fait la vidange de boite car j'avais des à-coup régulièrement sur le passage 1er-2nd et 2nd-3ieme. L'huile était vraiment très sombre. Après la vidange, le comportement s'est amélioré mais j'ai toujours un problème épisodique entre la 1er et la seconde uniquement lorsque l'huile est chaude. Lorsque l'huile est chaude (après 30km), le passage 1er-2nd est brutal. Après lecture du manuel de réparation et sur internet, je n'ai pas trouvé la solution, aussi si quelqu'un à une piste... -
Bonjour, J'ai résolu le problème. J'ai changé la courroie (même si elle était pratiquement neuve) et j'ai surtout dégraissé chaque poulie au nettoyant frein. Et là, miracle, plus de bruit. Merci pour toutes vos pistes mais heureusement cela n'est pas un problème de poulie comme je le croyais au départ.
-
20230312_160101.mov Voici une petite vidéo, on entend ce petit bruit. En roulant et en phase d’accélération le bruit est bien plus présent. Pour info, l'arbre de la poulie de pompe de direction assistée à un jeu avant/arrière mais je ne suis pas sûr que cela soit la source du problème. Merci pour vos idées. small20230312_161247.mp4
-
Bonjour à tous, Est-ce normal d'avoir un jeu de 1mm sur la poulie de pompe de direction assistée ? J'ai un bruit, une sorte de couinement à l'accélération (vers 1200 à 2200rpm) et je n'arrive pas savoir d'où cela vient. J'ai déjà changé la pompe à eau, le galet tendeur et le viscocoupleur. C'est un pick-up Ford F150 de 1991 302ci EFI. Toute piste est bienvenue car je vais finir par tout changer !!! Merci